| Stato di disponibilità: | |
|---|---|
| Quantità: | |
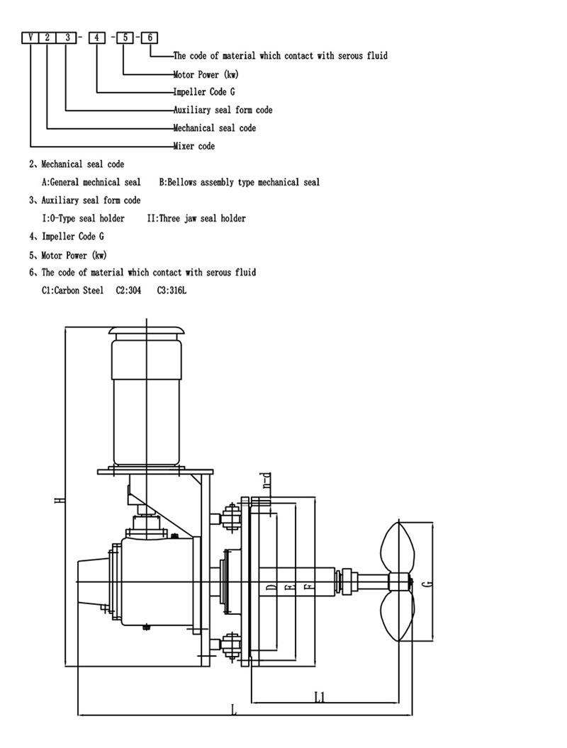
Introduzione del mixer ad ingresso laterale tipo V:
L'installazione di un miscelatore ad ingresso laterale nel serbatoio dell'olio viene utilizzato per miscelare oli o altri mezzi e quindi raggiungere lo scopo di armonizzazione, trasferimento di calore, omogeneizzazione e prevenzione dell'accumulo di sedimenti.L'utilizzo di questa apparecchiatura presenta numerosi vantaggi, tra cui piccoli investimenti, funzionamento conveniente, alta efficienza, basso consumo energetico, bassa elettricità statica generata nel mezzo e garanzia di qualità del prodotto.
Il miscelatore ad ingresso laterale di tipo V può essere installato nel serbatoio del petrolio, nel serbatoio di lubrificazione, nel fusto dell'olio combustibile, nel serbatoio della paraffina e in alcuni serbatoi di stoccaggio per additivi e altri mezzi che devono essere agitati.
Modifiche dell'angolo di oscillazione del mixer con ingresso laterale tipo V
L'agitatore ad angolo di inserimento variabile viene utilizzato per prevenire l'accumulo di sedimenti e la modifica dell'angolo di rotazione come segue.
Materiale
Selezione di giranti a pale per apparecchiature di miscelazione
La scelta della forma delle pale dell'impianto di miscelazione è un passo importante nella progettazione dell'agitatore.Quella che segue è una breve introduzione alla selezione della girante a pale.Spero che piaccia a tutti:
La girante a pale è il tipo più semplice di agitatore.La lama sottile e continua a forma di piastra è saldata, rivettata sul mozzo o fissata sull'albero dell'agitatore, quindi il prezzo è basso e viene utilizzato circa il 35-40% dell'attrezzatura di miscelazione.Questo tipo di agitatore.Di solito ci sono 3 pale per girante.Le pale possono essere montate verticalmente sul mozzo, la cosiddetta pala piatta.Può anche essere montato sul mozzo ad angolo, cioè una cosiddetta pagaia pieghevole.
Il modello di flusso formato dalla girante a pale è simile a quello di una girante di turbina, e ci sono anche differenze nel deflusso e nel flusso assiale.Tuttavia, la funzione principale della lama è quella di avere una forte funzione di circolazione, ed è utilizzata principalmente per l'agitazione che richiede che la lama si scarichi (circoli) come scopo principale.Nel caso della stessa scarica, il costo operativo e il consumo energetico della pala pieghevole sono leggermente migliori di quelli della lama piatta.Nell'ingegneria reale, viene spesso utilizzata una girante a bassa velocità di grande diametro e, sebbene l'effetto di taglio non sia grande, la circolazione nel serbatoio è buona.Poiché è possibile utilizzare una girante di grande diametro, può essere utilizzata anche per l'agitazione con una viscosità media di 50 Pas.In questo momento, per facilitare lo scambio degli strati superiore e inferiore del serbatoio, viene spesso utilizzata una girante multistadio con da 3 a 5 stadi, oppure sulle pale sono montate pale laterali.
Hot Tags: miscelatore industriale ad angolo girevole, Cina, produttori, fornitori, fabbrica, acquisto, personalizzato, preventivo, prodotto in Cina
Introduzione del mixer ad ingresso laterale tipo V:
L'installazione di un miscelatore ad ingresso laterale nel serbatoio dell'olio viene utilizzato per miscelare oli o altri mezzi e quindi raggiungere lo scopo di armonizzazione, trasferimento di calore, omogeneizzazione e prevenzione dell'accumulo di sedimenti.L'utilizzo di questa apparecchiatura presenta numerosi vantaggi, tra cui piccoli investimenti, funzionamento conveniente, alta efficienza, basso consumo energetico, bassa elettricità statica generata nel mezzo e garanzia di qualità del prodotto.
Il miscelatore ad ingresso laterale di tipo V può essere installato nel serbatoio del petrolio, nel serbatoio di lubrificazione, nel fusto dell'olio combustibile, nel serbatoio della paraffina e in alcuni serbatoi di stoccaggio per additivi e altri mezzi che devono essere agitati.
Modifiche dell'angolo di oscillazione del mixer con ingresso laterale tipo V
L'agitatore ad angolo di inserimento variabile viene utilizzato per prevenire l'accumulo di sedimenti e la modifica dell'angolo di rotazione come segue.
Materiale
Selezione di giranti a pale per apparecchiature di miscelazione
La scelta della forma delle pale dell'impianto di miscelazione è un passo importante nella progettazione dell'agitatore.Quella che segue è una breve introduzione alla selezione della girante a pale.Spero che piaccia a tutti:
La girante a pale è il tipo più semplice di agitatore.La lama sottile e continua a forma di piastra è saldata, rivettata sul mozzo o fissata sull'albero dell'agitatore, quindi il prezzo è basso e viene utilizzato circa il 35-40% dell'attrezzatura di miscelazione.Questo tipo di agitatore.Di solito ci sono 3 pale per girante.Le pale possono essere montate verticalmente sul mozzo, la cosiddetta pala piatta.Può anche essere montato sul mozzo ad angolo, cioè una cosiddetta pagaia pieghevole.
Il modello di flusso formato dalla girante a pale è simile a quello di una girante di turbina, e ci sono anche differenze nel deflusso e nel flusso assiale.Tuttavia, la funzione principale della lama è quella di avere una forte funzione di circolazione, ed è utilizzata principalmente per l'agitazione che richiede che la lama si scarichi (circoli) come scopo principale.Nel caso della stessa scarica, il costo operativo e il consumo energetico della pala pieghevole sono leggermente migliori di quelli della lama piatta.Nell'ingegneria reale, viene spesso utilizzata una girante a bassa velocità di grande diametro e, sebbene l'effetto di taglio non sia grande, la circolazione nel serbatoio è buona.Poiché è possibile utilizzare una girante di grande diametro, può essere utilizzata anche per l'agitazione con una viscosità media di 50 Pas.In questo momento, per facilitare lo scambio degli strati superiore e inferiore del serbatoio, viene spesso utilizzata una girante multistadio con da 3 a 5 stadi, oppure sulle pale sono montate pale laterali.
Hot Tags: miscelatore industriale ad angolo girevole, Cina, produttori, fornitori, fabbrica, acquisto, personalizzato, preventivo, prodotto in Cina