| Stato di disponibilità: | |
|---|---|
| Quantità: | |
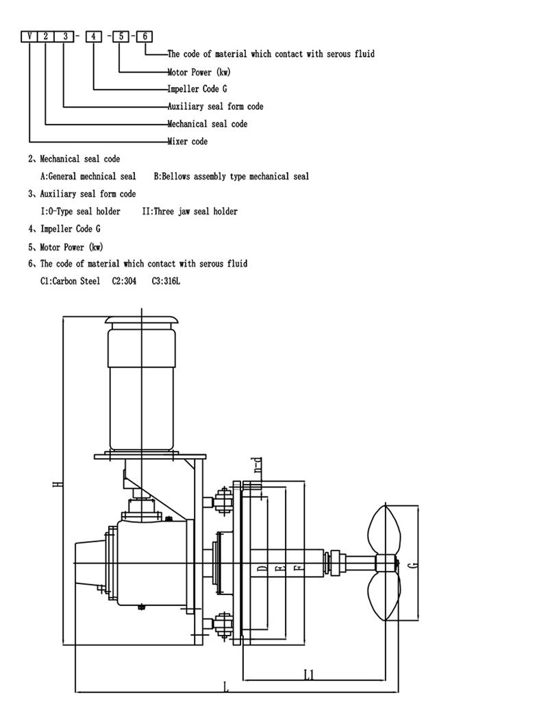
Miscelatore ad ingresso laterale ad angolo girevole
Gli agitatori ad angolo girevole sono generalmente costituiti da un albero azionato da un motore, una girante e un meccanismo girevole.La girante è il componente responsabile della generazione del movimento del fluido ed è disponibile in varie forme e configurazioni, comprese eliche, turbine e pale a pale.Il meccanismo girevole consente di ruotare e posizionare la girante ad angoli diversi all'interno del serbatoio.
Il design dell'angolo di rotazione potrebbe ridurre il consumo energetico, abbreviare i tempi di miscelazione e migliorare l'effetto di miscelazione.È molto utile per i grandi serbatoi di stoccaggio del petrolio greggio (BS&W).Le principali caratteristiche del design:
Potenza motore: 4-55 kW
Velocità di uscita: 50-350 giri/min
Tenute meccaniche: tenute meccaniche singole/doppie
Premistoppa convenzionali con opzioni di raffreddamento, lavaggio o camicia ad acqua
Materiale: Q235B, 45#, acciaio al carbonio con gomma/PO/PTFE/FRP/smalto o come vostra richiesta
| Tipo di miscelatore | Miscelatore ad ingresso laterale |
| Marchio del motore | ABB o personalizzato |
| Marchio del riduttore | CUCIRE o personalizzato |
| medio | Petrolio greggio, acque reflue, FGD, pasta di legno |
| Energia | 0,37 ~ 110 kW, lo speciale può essere personalizzato |
| Materiale della girante e dell'albero | Acciaio al carbonio |
| Tensione/fase/frequenza | Personalizzato |
Angolo di rotazione
L'agitatore ad angolo di inserimento variabile viene utilizzato per prevenire l'accumulo di sedimenti e la modifica dell'angolo di rotazione come segue.
Vantaggi:
-----Miscelazione veloce e potente
-----La dimensione del cuscinetto è ben oltre i requisiti AGMA, facile da mantenere e lunga durata.
-----Progettazione per la miscelazione di liquidi ad alta viscosità e liquidi ad alto contenuto di solidi.
-----L'albero di uscita massimo per ciascuna coppia consentita viene utilizzato per progetti di flessione più grandi e alberi più lunghi.
-----Il sistema di protezione dei cuscinetti è protetto da gravi flessioni dell'albero.
-----I cuscinetti a rulli affusolati gestiscono il carico dell'albero a sbalzo.
-----Prestazioni affidabili e senza problemi con componenti di qualità--Test e valutazione interni delle applicazioni di miscelazione.
-----Fornitura progettata su misura per applicazioni speciali.
-----Secondo la competenza tecnica, l'esperienza applicativa e la conoscenza del mercato, selezionare l'unità adeguata alle proprie esigenze di miscelazione.
-----Dalla progettazione iniziale, all'installazione, all'avvio e alle parti aftermarket, forniamo un servizio eccellente.
Clicca qui per inviare la richiesta!
I miscelatori possono essere personalizzati in base alle vostre esigenze!
La scelta della forma delle pale dell'impianto di miscelazione è un passo importante nella progettazione dell'agitatore.Quella che segue è una breve introduzione alla selezione della girante a pale.Spero che piaccia a tutti:
La girante a pale è il tipo più semplice di agitatore. La lama sottile e continua a forma di piastra è saldata, rivettata sul mozzo o fissata sull'albero dell'agitatore, in modo che il prezzo è basso, viene utilizzato circa il 35-40% dell'attrezzatura di miscelazione.Questo tipo di agitatore, di solito, ci sono 3 pale per girante.Le pale possono essere montate verticalmente sul mozzo, un cosiddetto Lama piatta.Può anche essere montato sul mozzo ad angolo, cioè il cosiddetto pagaia pieghevole.
Il modello di flusso formato dalla girante a pale è simile a quello di una girante di turbina, e ci sono anche differenze nel deflusso e nel flusso assiale.Tuttavia, la funzione principale della lama è quella di hanno una forte funzione di circolazione, ed è utilizzato principalmente per l'agitazione che richiede lo scarico (circolazione) della lama come scopo principale.Nel caso dello stesso scarico, il costo operativo e il consumo energetico della pala pieghevole sono leggermente migliori di quelli della lama piatta.Nell'ingegneria vera e propria, a viene spesso utilizzata una girante a bassa velocità di grande diametroe sebbene l'effetto di taglio non sia elevato, la circolazione nel serbatoio è buona.Poiché è possibile utilizzare una girante di grande diametro, può essere utilizzata anche per l'agitazione con una viscosità media di 50 Pas.In questo momento, per facilitare lo scambio degli strati superiore e inferiore del serbatoio, viene spesso utilizzata una girante multistadio con da 3 a 5 stadi, oppure sulle pale sono montate pale laterali.
SERVIZIO SUL CAMPO
KEHENG ha quasi 30 anni di esperienza.La nostra azienda è in grado di fornire diagnosi e riparazioni sul campo.Il team tecnico fornirà varie opzioni di manutenzione in loco per assistere nelle operazioni di miscelazione.
Installazione: Secondo le specifiche del cliente
Consulenza e riparazione in loco: KEHENG fornisce servizi diagnostici di riparazione in loco.Se il problema non può essere risolto sul posto, l'attrezzatura può essere rispedita al nostro reparto di ispezione e riparazione.
Manutenzione preventiva: Tutte le macchine devono superare un severo controllo prima di uscire.KEHENG fornirà test diagnostici e di riferimento per garantire le massime prestazioni della soluzione di miscelazione e delle apparecchiature.
Altro servizio: KEHENG può fornire nuove soluzioni e attrezzature di miscelazione per il vostro progetto di ricostruzione.
SERVIZIO DI RIPARAZIONE
KEHENG fornisce l'analisi e le opzioni più complete per riparare le unità del mixer top entry, il programma di ispezione e riparazione fornisce:
1. Maggiore affidabilità e affidabilità
2. Riparazioni di alta qualità che soddisfano specifiche rigorose
3. Allunga la vita della tua attrezzatura
Tutte le parti dell'azionamento del mixer vengono accuratamente pulite e ispezionate per determinare la vera causa principale del guasto.Vengono forniti report dettagliati insieme a opzioni a più livelli per la riparazione.I clienti scelgono le riparazioni appropriate per le loro esigenze operative.Le garanzie sono disponibili a seconda dell'opzione di riparazione scelta.
I problemi comuni che possono essere risolti includono:
1. Fatica meccanica
2. Condizioni sconvolgenti
3. Carico d'urto
4. Cambiamento di processo
5. Bilanciamento della girante
ASSISTENZA CLIENTI
1. Tutti i clienti KEHENG riceveranno supporto e suggerimenti prima e dopo la vendita.
2. Il servizio fornito da KEHENG ha lo scopo di aiutare il cliente a scegliere i prodotti più adatti.
3. KEHENG aiuta i clienti a utilizzare correttamente il prodotto: PIANIFICAZIONE, INSTALLAZIONE, FORMAZIONE, RIMOZIONE DEI PROBLEMI, MANUTENZIONE E RIPARAZIONI, RISTRUTTURAZIONE E MODERMIZZAZIONE.
4. Offerta KEHENG: fornitura di pezzi di ricambio, sviluppo tecnico e la più recente tecnologia disponibile, ottimizzazione delle scorte dei clienti e raccomandazioni sui pezzi di ricambio.
SUPPORTO TECNICO
KEHENG dispone di uno staff completo di ingegneri applicativi con una ricca esperienza e una vasta conoscenza.Il nostro team tecnico è composto da ingegneri di supporto tecnico, ingegneri di progettazione e sviluppo del prodotto.Hanno le conoscenze e le competenze specialistiche per fornire servizi e consigli reattivi e affidabili.Collaboreranno con i tecnici delle vendite per completare la comunicazione.Gli ingegneri applicativi possono specificare il tipo di azionamento, il rapporto di trasmissione, i requisiti di montaggio del motore, i requisiti di montaggio dell'azionamento, elementi speciali come tenute meccaniche e motori, albero dell'agitatore, mozzo della girante e dettagli della pala della girante.
Se necessario, KEHENG può supportarti con i seguenti corsi di formazione e istruzioni per qualificare il tuo personale e familiarizzarlo con le caratteristiche delle specifiche attrezzature KEHENG.
1. Formazione operativa
2. Formazione sulla manutenzione
3. Formazione sui processi
JiangSu KeHeng Petrochemical & Electrical Machinery Co., Ltd è stata fondata nel 1989. È un'impresa high-tech, specializzata in ricerca e sviluppo professionale, progettazione, produzione e installazione.Principalmente impegnato Forno di riscaldamento petrolchimico, sistema di recupero del calore di scarto, apparecchiature di desolforazione per centrali elettriche, sistema di trattamento delle acque reflue, miscelatore ecc. Prodotti venduti in tutta la Cina ed esportati nel sud-est asiatico, in Europa, Africa, Medio Oriente, Giappone, India, Kazakistan, Turchia e molti altri paesi.
KeHeng ha Centro di ricerca e sviluppo indipendente e perfetto test del prodotto, ispezionando attrezzatura. Con anni di costante innovazione, È stato premiato più di 30 utilità modello brevetti e 5 brevetti d'invenzione da parte dell'Ufficio statale per la proprietà intellettuale. Finora, KeHeng ha diventare un fornitore qualificato nel collegamento di fornitura di diverse grandi imprese e gruppi industriali, ad esempio, PetroChina, Sinopec, CNOOC eccetera.
Occupare il mercato con la qualità del prodotto, conquistare il cliente con la reputazione aziendale
Integrità: il nostro punto d'appoggio;Sviluppo: l'eterna ricerca di KeHeng.
Qualità del prodotto
Tutti i nostri miscelatori sono fabbricati in strutture specializzate costruite su misura secondo gli standard di qualità ISO9001 e nella loro costruzione utilizzano solo componenti di alta qualità.
Design personalizzato
Il nostro team tecnico professionale progetterà il miscelatore più adatto in base alle vostre esigenze, in grado di ottenere il massimo valore d'uso.
Pprogetto Mgestione
Assegnamo project manager dedicati per garantire che ogni aspetto della produzione, dell'assemblaggio e del controllo di qualità venga portato avanti per soddisfare le specifiche dei singoli clienti.
Assistenza clienti
Tutti i clienti KEHENG riceveranno supporto e suggerimenti prima e dopo la vendita.Aiutiamo i clienti a utilizzare correttamente il prodotto: PIANIFICARE、INSTALLAZIONE、FORMAZIONE、RIMOZIONE PROBLEMI、MANUTENZIONE E RIPARAZIONI、RISTRUTTURAZIONE E MODERMIZZAZIONE.
D: Sei una società commerciale o un produttore?
A: Siamo produttori.La nostra fabbrica è a Jiangsu. D: Come personalizzare agitatori e miscelatori? R: Puoi inviarci i parametri dell'applicazione o compilare il modulo che abbiamo fornito, quindi selezioneremo o progetteremo il prodotto che funziona meglio per te e la tua attività. D: Quanto dura il lead time di produzione? R: Normalmente 30 giorni.Se hai una marca di motore particolare tra cui scegliere, i tempi di consegna potrebbero variare. D: Informazioni sulla garanzia del prodotto? R: Normalmente forniamo una garanzia di 1 anno per i prodotti che sono stati venduti, ma possiamo anche fornire un servizio a vita quando ne hai bisogno per mantenere un rapporto a lungo termine con te.
Miscelatore ad ingresso laterale ad angolo girevole
Gli agitatori ad angolo girevole sono generalmente costituiti da un albero azionato da un motore, una girante e un meccanismo girevole.La girante è il componente responsabile della generazione del movimento del fluido ed è disponibile in varie forme e configurazioni, comprese eliche, turbine e pale a pale.Il meccanismo girevole consente di ruotare e posizionare la girante ad angoli diversi all'interno del serbatoio.
Il design dell'angolo di rotazione potrebbe ridurre il consumo energetico, abbreviare i tempi di miscelazione e migliorare l'effetto di miscelazione.È molto utile per i grandi serbatoi di stoccaggio del petrolio greggio (BS&W).Le principali caratteristiche del design:
Potenza motore: 4-55 kW
Velocità di uscita: 50-350 giri/min
Tenute meccaniche: tenute meccaniche singole/doppie
Premistoppa convenzionali con opzioni di raffreddamento, lavaggio o camicia ad acqua
Materiale: Q235B, 45#, acciaio al carbonio con gomma/PO/PTFE/FRP/smalto o come vostra richiesta
| Tipo di miscelatore | Miscelatore ad ingresso laterale |
| Marchio del motore | ABB o personalizzato |
| Marchio del riduttore | CUCIRE o personalizzato |
| medio | Petrolio greggio, acque reflue, FGD, pasta di legno |
| Energia | 0,37 ~ 110 kW, lo speciale può essere personalizzato |
| Materiale della girante e dell'albero | Acciaio al carbonio |
| Tensione/fase/frequenza | Personalizzato |
Angolo di rotazione
L'agitatore ad angolo di inserimento variabile viene utilizzato per prevenire l'accumulo di sedimenti e la modifica dell'angolo di rotazione come segue.
Vantaggi:
-----Miscelazione veloce e potente
-----La dimensione del cuscinetto è ben oltre i requisiti AGMA, facile da mantenere e lunga durata.
-----Progettazione per la miscelazione di liquidi ad alta viscosità e liquidi ad alto contenuto di solidi.
-----L'albero di uscita massimo per ciascuna coppia consentita viene utilizzato per progetti di flessione più grandi e alberi più lunghi.
-----Il sistema di protezione dei cuscinetti è protetto da gravi flessioni dell'albero.
-----I cuscinetti a rulli affusolati gestiscono il carico dell'albero a sbalzo.
-----Prestazioni affidabili e senza problemi con componenti di qualità--Test e valutazione interni delle applicazioni di miscelazione.
-----Fornitura progettata su misura per applicazioni speciali.
-----Secondo la competenza tecnica, l'esperienza applicativa e la conoscenza del mercato, selezionare l'unità adeguata alle proprie esigenze di miscelazione.
-----Dalla progettazione iniziale, all'installazione, all'avvio e alle parti aftermarket, forniamo un servizio eccellente.
Clicca qui per inviare la richiesta!
I miscelatori possono essere personalizzati in base alle vostre esigenze!
La scelta della forma delle pale dell'impianto di miscelazione è un passo importante nella progettazione dell'agitatore.Quella che segue è una breve introduzione alla selezione della girante a pale.Spero che piaccia a tutti:
La girante a pale è il tipo più semplice di agitatore. La lama sottile e continua a forma di piastra è saldata, rivettata sul mozzo o fissata sull'albero dell'agitatore, in modo che il prezzo è basso, viene utilizzato circa il 35-40% dell'attrezzatura di miscelazione.Questo tipo di agitatore, di solito, ci sono 3 pale per girante.Le pale possono essere montate verticalmente sul mozzo, un cosiddetto Lama piatta.Può anche essere montato sul mozzo ad angolo, cioè il cosiddetto pagaia pieghevole.
Il modello di flusso formato dalla girante a pale è simile a quello di una girante di turbina, e ci sono anche differenze nel deflusso e nel flusso assiale.Tuttavia, la funzione principale della lama è quella di hanno una forte funzione di circolazione, ed è utilizzato principalmente per l'agitazione che richiede lo scarico (circolazione) della lama come scopo principale.Nel caso dello stesso scarico, il costo operativo e il consumo energetico della pala pieghevole sono leggermente migliori di quelli della lama piatta.Nell'ingegneria vera e propria, a viene spesso utilizzata una girante a bassa velocità di grande diametroe sebbene l'effetto di taglio non sia elevato, la circolazione nel serbatoio è buona.Poiché è possibile utilizzare una girante di grande diametro, può essere utilizzata anche per l'agitazione con una viscosità media di 50 Pas.In questo momento, per facilitare lo scambio degli strati superiore e inferiore del serbatoio, viene spesso utilizzata una girante multistadio con da 3 a 5 stadi, oppure sulle pale sono montate pale laterali.
SERVIZIO SUL CAMPO
KEHENG ha quasi 30 anni di esperienza.La nostra azienda è in grado di fornire diagnosi e riparazioni sul campo.Il team tecnico fornirà varie opzioni di manutenzione in loco per assistere nelle operazioni di miscelazione.
Installazione: Secondo le specifiche del cliente
Consulenza e riparazione in loco: KEHENG fornisce servizi diagnostici di riparazione in loco.Se il problema non può essere risolto sul posto, l'attrezzatura può essere rispedita al nostro reparto di ispezione e riparazione.
Manutenzione preventiva: Tutte le macchine devono superare un severo controllo prima di uscire.KEHENG fornirà test diagnostici e di riferimento per garantire le massime prestazioni della soluzione di miscelazione e delle apparecchiature.
Altro servizio: KEHENG può fornire nuove soluzioni e attrezzature di miscelazione per il vostro progetto di ricostruzione.
SERVIZIO DI RIPARAZIONE
KEHENG fornisce l'analisi e le opzioni più complete per riparare le unità del mixer top entry, il programma di ispezione e riparazione fornisce:
1. Maggiore affidabilità e affidabilità
2. Riparazioni di alta qualità che soddisfano specifiche rigorose
3. Allunga la vita della tua attrezzatura
Tutte le parti dell'azionamento del mixer vengono accuratamente pulite e ispezionate per determinare la vera causa principale del guasto.Vengono forniti report dettagliati insieme a opzioni a più livelli per la riparazione.I clienti scelgono le riparazioni appropriate per le loro esigenze operative.Le garanzie sono disponibili a seconda dell'opzione di riparazione scelta.
I problemi comuni che possono essere risolti includono:
1. Fatica meccanica
2. Condizioni sconvolgenti
3. Carico d'urto
4. Cambiamento di processo
5. Bilanciamento della girante
ASSISTENZA CLIENTI
1. Tutti i clienti KEHENG riceveranno supporto e suggerimenti prima e dopo la vendita.
2. Il servizio fornito da KEHENG ha lo scopo di aiutare il cliente a scegliere i prodotti più adatti.
3. KEHENG aiuta i clienti a utilizzare correttamente il prodotto: PIANIFICAZIONE, INSTALLAZIONE, FORMAZIONE, RIMOZIONE DEI PROBLEMI, MANUTENZIONE E RIPARAZIONI, RISTRUTTURAZIONE E MODERMIZZAZIONE.
4. Offerta KEHENG: fornitura di pezzi di ricambio, sviluppo tecnico e la più recente tecnologia disponibile, ottimizzazione delle scorte dei clienti e raccomandazioni sui pezzi di ricambio.
SUPPORTO TECNICO
KEHENG dispone di uno staff completo di ingegneri applicativi con una ricca esperienza e una vasta conoscenza.Il nostro team tecnico è composto da ingegneri di supporto tecnico, ingegneri di progettazione e sviluppo del prodotto.Hanno le conoscenze e le competenze specialistiche per fornire servizi e consigli reattivi e affidabili.Collaboreranno con i tecnici delle vendite per completare la comunicazione.Gli ingegneri applicativi possono specificare il tipo di azionamento, il rapporto di trasmissione, i requisiti di montaggio del motore, i requisiti di montaggio dell'azionamento, elementi speciali come tenute meccaniche e motori, albero dell'agitatore, mozzo della girante e dettagli della pala della girante.
Se necessario, KEHENG può supportarti con i seguenti corsi di formazione e istruzioni per qualificare il tuo personale e familiarizzarlo con le caratteristiche delle specifiche attrezzature KEHENG.
1. Formazione operativa
2. Formazione sulla manutenzione
3. Formazione sui processi
JiangSu KeHeng Petrochemical & Electrical Machinery Co., Ltd è stata fondata nel 1989. È un'impresa high-tech, specializzata in ricerca e sviluppo professionale, progettazione, produzione e installazione.Principalmente impegnato Forno di riscaldamento petrolchimico, sistema di recupero del calore di scarto, apparecchiature di desolforazione per centrali elettriche, sistema di trattamento delle acque reflue, miscelatore ecc. Prodotti venduti in tutta la Cina ed esportati nel sud-est asiatico, in Europa, Africa, Medio Oriente, Giappone, India, Kazakistan, Turchia e molti altri paesi.
KeHeng ha Centro di ricerca e sviluppo indipendente e perfetto test del prodotto, ispezionando attrezzatura. Con anni di costante innovazione, È stato premiato più di 30 utilità modello brevetti e 5 brevetti d'invenzione da parte dell'Ufficio statale per la proprietà intellettuale. Finora, KeHeng ha diventare un fornitore qualificato nel collegamento di fornitura di diverse grandi imprese e gruppi industriali, ad esempio, PetroChina, Sinopec, CNOOC eccetera.
Occupare il mercato con la qualità del prodotto, conquistare il cliente con la reputazione aziendale
Integrità: il nostro punto d'appoggio;Sviluppo: l'eterna ricerca di KeHeng.
Qualità del prodotto
Tutti i nostri miscelatori sono fabbricati in strutture specializzate costruite su misura secondo gli standard di qualità ISO9001 e nella loro costruzione utilizzano solo componenti di alta qualità.
Design personalizzato
Il nostro team tecnico professionale progetterà il miscelatore più adatto in base alle vostre esigenze, in grado di ottenere il massimo valore d'uso.
Pprogetto Mgestione
Assegnamo project manager dedicati per garantire che ogni aspetto della produzione, dell'assemblaggio e del controllo di qualità venga portato avanti per soddisfare le specifiche dei singoli clienti.
Assistenza clienti
Tutti i clienti KEHENG riceveranno supporto e suggerimenti prima e dopo la vendita.Aiutiamo i clienti a utilizzare correttamente il prodotto: PIANIFICARE、INSTALLAZIONE、FORMAZIONE、RIMOZIONE PROBLEMI、MANUTENZIONE E RIPARAZIONI、RISTRUTTURAZIONE E MODERMIZZAZIONE.
D: Sei una società commerciale o un produttore?
A: Siamo produttori.La nostra fabbrica è a Jiangsu. D: Come personalizzare agitatori e miscelatori? R: Puoi inviarci i parametri dell'applicazione o compilare il modulo che abbiamo fornito, quindi selezioneremo o progetteremo il prodotto che funziona meglio per te e la tua attività. D: Quanto dura il lead time di produzione? R: Normalmente 30 giorni.Se hai una marca di motore particolare tra cui scegliere, i tempi di consegna potrebbero variare. D: Informazioni sulla garanzia del prodotto? R: Normalmente forniamo una garanzia di 1 anno per i prodotti che sono stati venduti, ma possiamo anche fornire un servizio a vita quando ne hai bisogno per mantenere un rapporto a lungo termine con te.